文库 化学与材料工程 化学工程与工艺

年产 50万吨甲醇工艺流程与反应器设计-22398字.pdf

2022及前全 PDF   64页   下载0   2026-01-16   浏览0   收藏0   点赞0   评分-   46002字   20.00
温馨提示:当前文档最多只能预览 10 页,若文档总页数超出了 10 页,请下载原文档以浏览全部内容。
年产 50万吨甲醇工艺流程与反应器设计-22398字.pdf 第1页
年产 50万吨甲醇工艺流程与反应器设计-22398字.pdf 第2页
年产 50万吨甲醇工艺流程与反应器设计-22398字.pdf 第3页
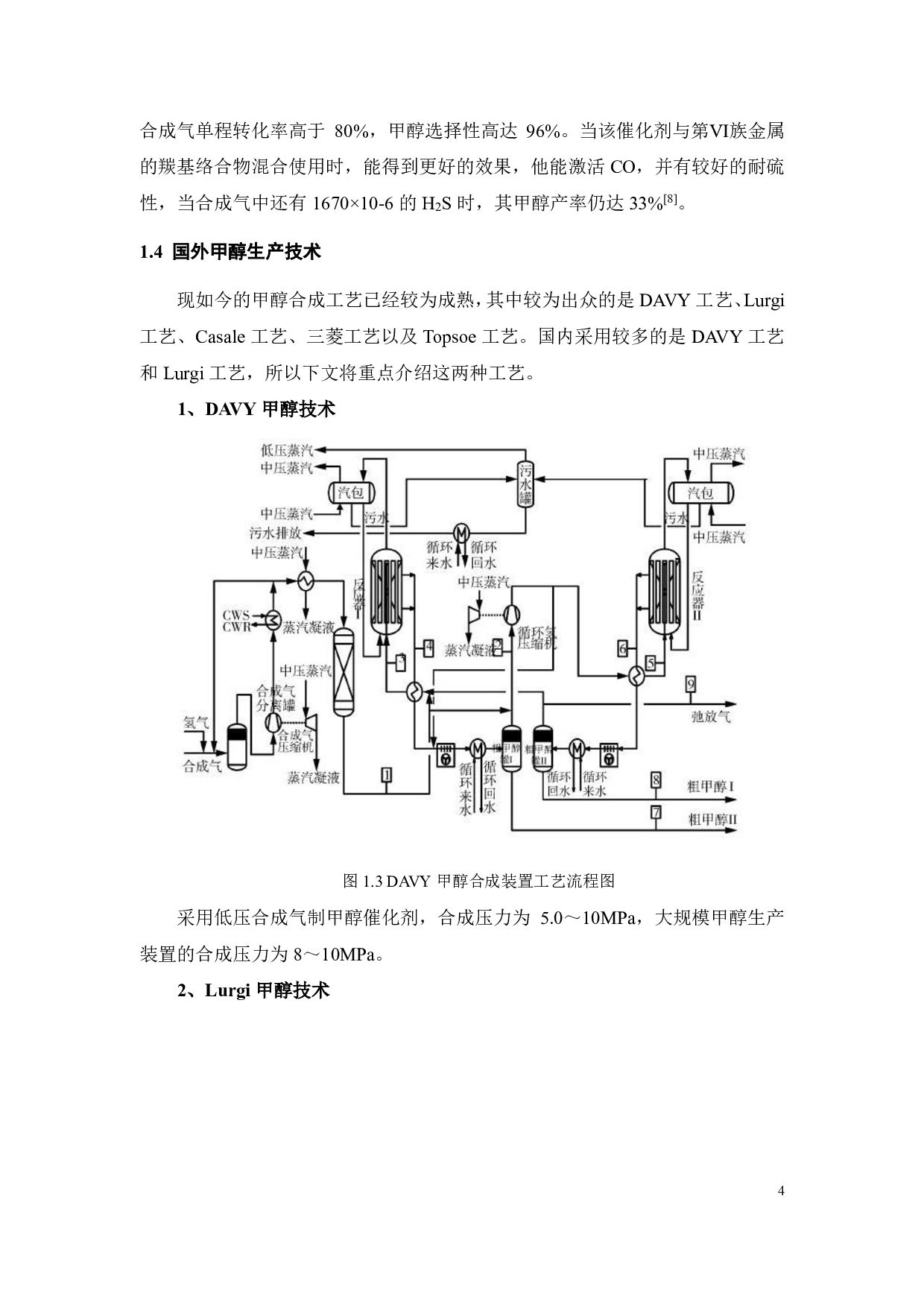
年产 50万吨甲醇工艺流程与反应器设计-22398字.pdf 第4页
年产 50万吨甲醇工艺流程与反应器设计-22398字.pdf 第5页
年产 50万吨甲醇工艺流程与反应器设计-22398字.pdf 第6页
年产 50万吨甲醇工艺流程与反应器设计-22398字.pdf 第7页
年产 50万吨甲醇工艺流程与反应器设计-22398字.pdf 第8页
年产 50万吨甲醇工艺流程与反应器设计-22398字.pdf 第9页
年产 50万吨甲醇工艺流程与反应器设计-22398字.pdf 第10页
剩余54页未读, 下载浏览全部
摘要 甲醇是化学工业中生产甲醛、乙酸、甲酸甲酯等最重要的原料之一。它也被用作甲 醇汽车的燃料 。近年来,随着煤炭和化工行业的快速发展,甲醇在煤炭综合利用过程中 发挥了重要作用,包括 煤制烯烃、煤制二甲醚和其他煤制化学转化 。通常,来自煤气化 技术的合成气用于通过催化过程合成甲醇。煤制合成气制甲醇技术一直是甲醇生产的主 要路线,特别是在中国,由于 中国能源资源的独特情况,即富煤而贫油和天然气。 本文是对合成气制甲醇反应器设备进行热量衡算,并对合成气制甲醇反应器进行详 细的设备计算和校核 。生产工艺采用的是 L
年产 50万吨甲醇工艺流程与反应器设计-22398字.pdf